自在经验网
首页
美食营养
生活百科
知识问答
生活知识
返回
自在经验网
首页
美食营养
游戏数码
手工爱好
生活知识
生活百科
健康养生
运动户外
职场理财
情感交际
母婴教育
时尚美容
知识问答
更多知识
搜索
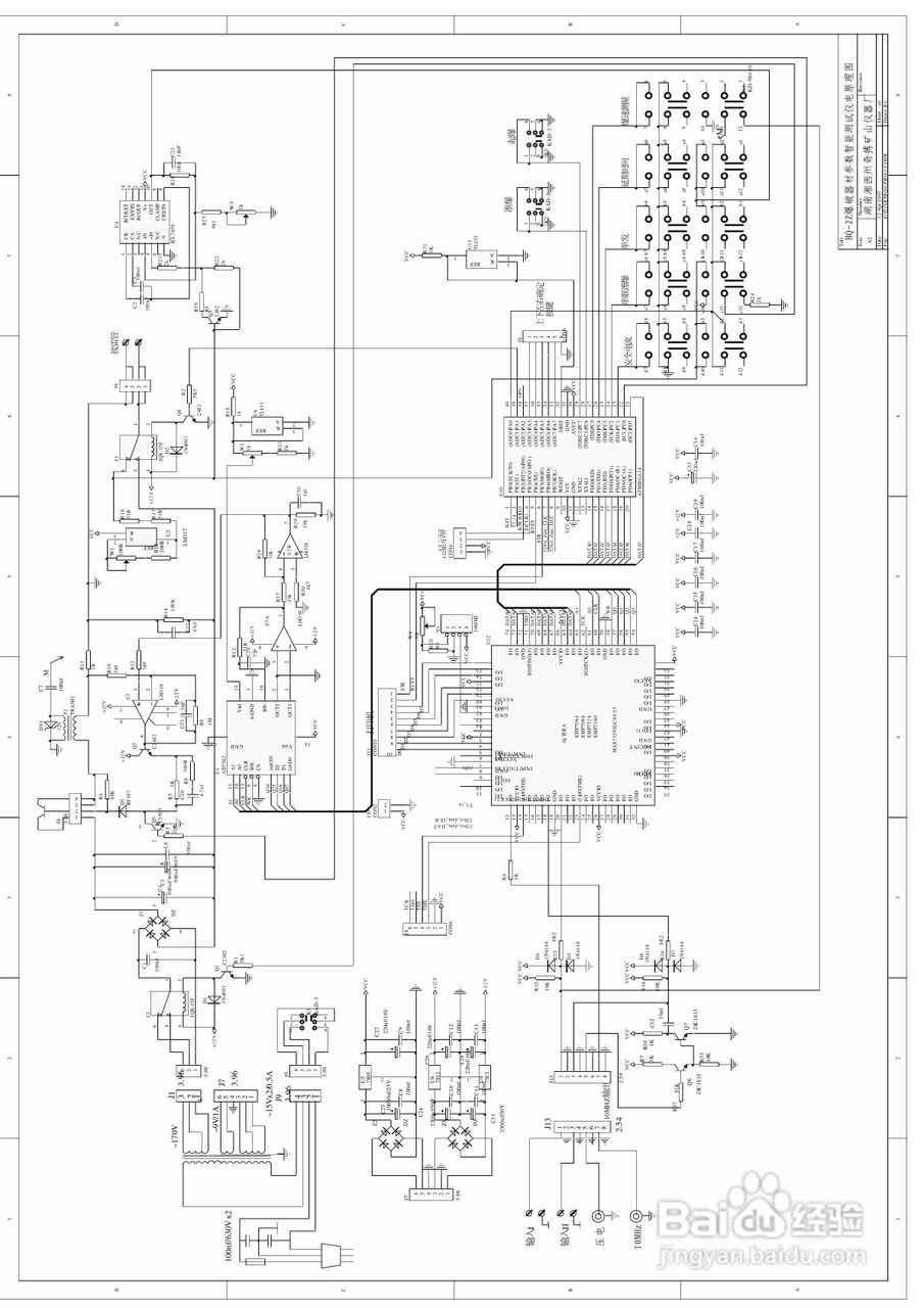
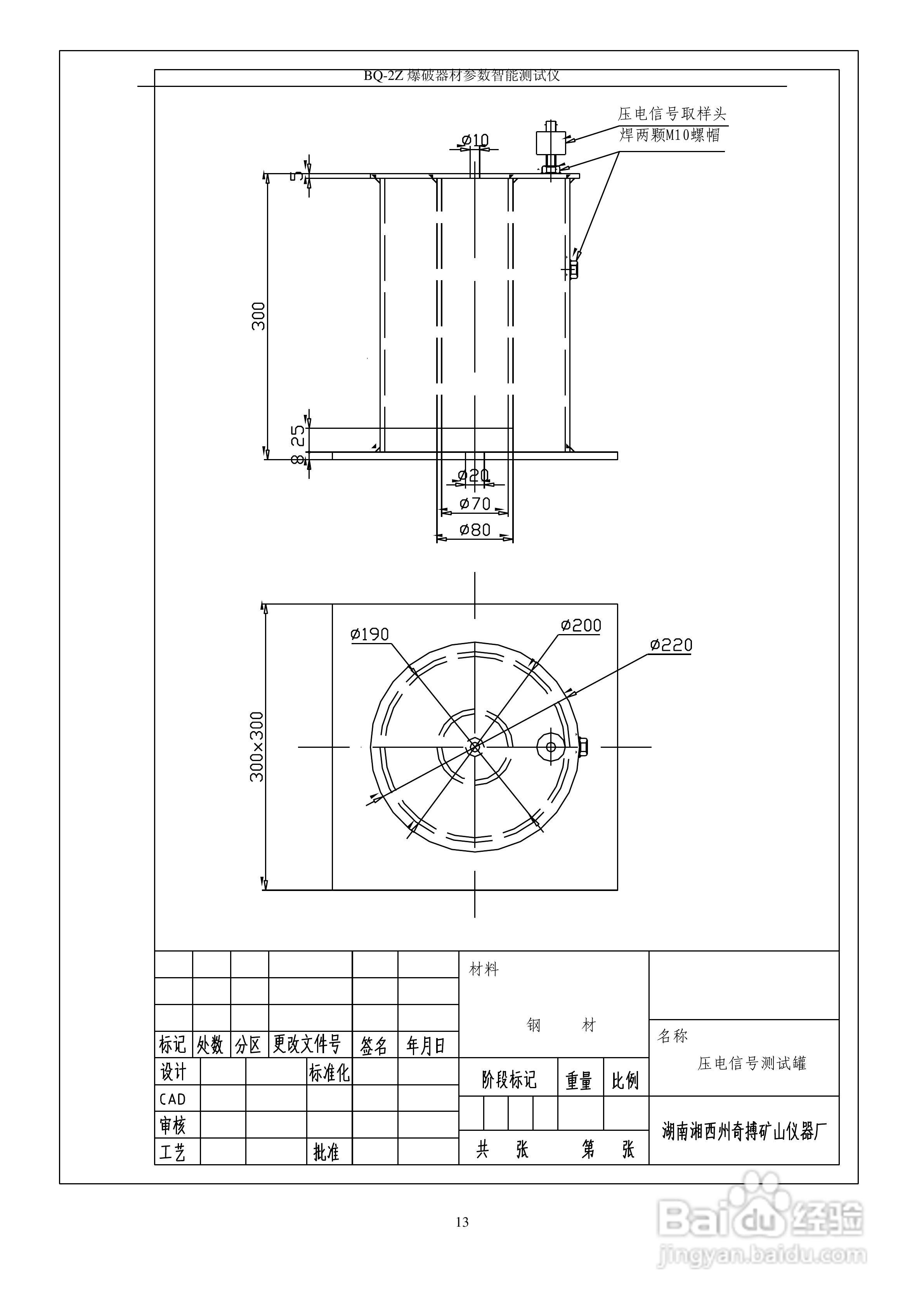
奇博BQ-2Z爆破器材综合参数测试仪使用说明书
2026-02-15 12:53:47
相关推荐
圣基茨入籍办理流程
阅读量:134
怎么辨别现货黄金交易中的黑平台
阅读量:33
捕鱼空战游戏的规则玩法
阅读量:74
现货黄金怎么开户?
阅读量:128
三洋 PLC-XW65K投影机说明书:[4]
阅读量:49
猜你喜欢
word是什么
什么是中心对称图形
address是什么意思
陌陌是什么
盲板是什么
bbs是什么意思
抵扣是什么意思
什么是取保候审
吃火龙果有什么好处
怀孕试纸什么时候用
猜你喜欢
maria是什么意思中文
下半旗是把旗子下降到什么位置
厚德载物的意思是什么意思
6月14日是什么星座
什么是软水
批准文号是什么意思
shopping是什么意思
时光荏苒是什么意思
管理培训生是做什么的
彼岸花的花语是什么