自在经验网
首页
美食营养
生活百科
知识问答
生活知识
返回
自在经验网
首页
美食营养
游戏数码
手工爱好
生活知识
生活百科
健康养生
运动户外
职场理财
情感交际
母婴教育
时尚美容
知识问答
更多知识
搜索
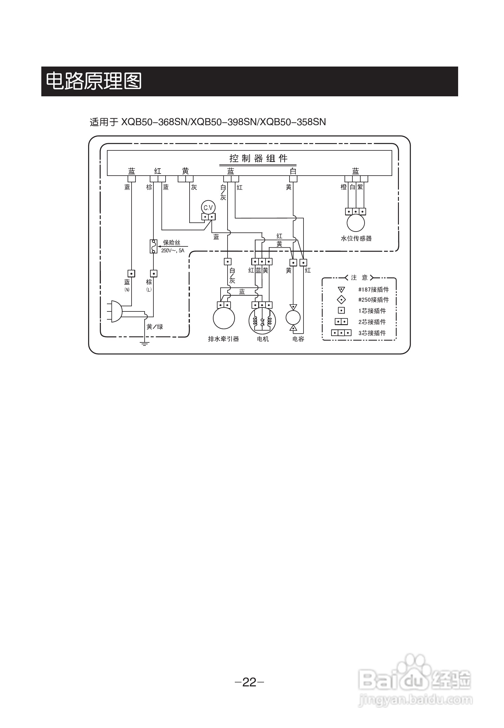
LG XQB50-398SN洗衣机使用说明书:[3]
2026-02-15 02:06:42
(共篇)
上一篇:
相关推荐
QQ飞车手游穿梭者怎么改装
阅读量:185
苹果强制重启方法
阅读量:100
裴擒虎团战中收割残血能力,需要购买哪件装备?
阅读量:123
炫舞小灵通如何在花园种花
阅读量:162
今年夏天享用甜瓜鸡尾酒
阅读量:83
猜你喜欢
怎么开车
睾丸一大一小怎么办
发烧怎么退烧
怎么更改文件类型
微信怎么加好友
耐克怎么辨别真假
c盘空间不足怎么清理
水星家纺怎么样
儿童发烧怎么办
时评怎么写
猜你喜欢
怎么生儿子
中学生怎么赚钱
心里难受怎么办
高烧不退怎么办
论文结尾怎么写
近光灯和远光灯怎么开
脚麻了怎么办
胆固醇高怎么降下来
资生堂洗面奶怎么样
蜂胶怎么吃